

作品包括:
Word版说明书1份
PLC程序一份
电气控制CAD图纸一份
IO分配
摘 要 2
ABSTRACT 3
目录 4
1 前 言 5
1.1 课题目的和意义 5
1.2 国内外研究概况及发展趋势 5
2 设计要求和系统组成 7
2.1 设计要求 7
2.2 系统组成 8
3 PLC硬件控制设计 9
3.1 PLC型号的选择和确定 9
3.2 主电路设计 10
3.3 控制电路图 11
3.4 PLC输入和输出分配表 11
3.5 PLC接线图 12
4 PLC软件控制设计 13
4.1 PLC 内部地址分配 13
4.2 程序流程图 13
4.3 PLC梯形图 14
4.4 PLC语句表程序 21
5 调试 28
5.1 启动仿真PLC 28
5.2 启动系统仿真测试 29
结束语 32
参考文献 33
致 谢 34
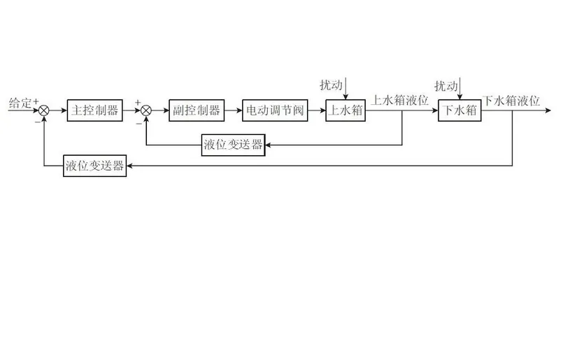
上下两个水箱的液位串级控制系统主要由上下两个水箱、管道、水泵、异步电
动机、电机控制电器、水压力传感器、电动调节阀、可编程控制器及其输入输
出通道电路等构成。其中电动机和水泵是动力系统;下水箱水位为主调节量,
上水箱水位作为辅助调节器。动力系统通过管道把水送到上水箱,上水箱通过
底部的阀门把水漏到下水箱。
系统中由上位机设置下水箱液位给定值,下水箱压力传感器检测下水箱液位,
采用PID算法得出上水箱液位给定值,实现下水箱液位的控制。上水箱压力传感
器检测上水箱液位,电动调节阀控制进水速度,采用PID算法得出电动调节阀开
度控制值,从而控制上水箱的液位。上水箱液位控制是内环(副调节器),下
水箱液位控制是外环(主调节器)
水箱液位串级控制是通过控制上水箱进水量来控制下水箱的液位。所以把上水
箱的液位作为中间值,下水箱液位控制作为最终的控制对象。智能调节器的串
级控制通过两个PID控制回路来实现。把主回路的输出作为副回路外给定的设定
值即可。
温馨提示:
1、题目前面的备注【字母数字编号】为本站整理分类的编号,与课题内容无关,请选题时忽视;
2、若题目上备注三维,则表示文件里包含三维源文件,由于三维组成零件数量较多,为保证预览截图的简洁性,本站将三维文件夹进行了打包。三维及CAD预览截图,均为本站电脑打开软件进行截图的,保证能够打开,下载原件超高清,下载后解压即可;
3、本站所有资源如无特殊说明,都需要本地电脑安装Office2007。图纸软件为AutoCAD,PROE,UG,SolidWorks,CATIA等;
4、本站所有图文资料仅供用户学习参考,不作为任何商用或其他用途;
5、本站不保证下载资源的准确性、安全性和完整性, 不包修改,不支持退换,同时也不承担用户因使用这些下载资源对自己和他人造成任何形式的伤害或损失;
6、 下载文件中如有侵权或不适当内容,请与我们联系,我们立即纠正。