

作品包括:
Word版说明书1份,共32页,约9700字
CAD版本图纸,共1张
PLC程序一份
PLC模拟仿真一份

摘 要
随之科学技术的发展,信息时代已经到来,给我们的日常生活带来了便利性的同时,运用科学信息化的管理手段,不仅便利了人们科学的管理,并能实时对数据的共享和显示。医院在我们的日常生活中是必不或缺,是我们身体健康的重要支撑,随着我国人口老龄化趋势越来越明显,在病房中一些患者和要求护理的老年人由于行动不便,如有突发情况和需要护理的情况下难以有效的寻得医护人员的帮助。为此医院常常在病房中安装有呼叫系统,当患者需要医护人员护理时只需按下呼叫按钮,在医护值班室中就会有明缺的信息显示,并提醒医护人员尽快到达,以减少不必要的通知、行走时间。本次就是针对这一现象运用自动控制的理论对医院呼叫系统进行设计,使之符合现今医院呼叫系统的使用与要求。
本次设计采用西门子S7-200小型PLC作为主要的控制元件,通过逻辑关系控制的方式对程序进行编程,模拟病房呼叫、应答的控制要求。通过对硬件和软件的设计,满足现今医护行业对病房呼叫的使用要求。最后对程序进行模拟调试,在不断的调试和修改过程中,使程序更加完美,达到最佳的工作状态。
关键词:病房呼叫控制系统 可编程序逻辑控制器 组态控制画面
目录
摘 要
Abstract
1绪论 1
1.1课题研究的现状分析 1
1.2病房呼叫设计的内容及目的 1
1.2.1病房呼叫设计的内容 1
1.2.2本次设计的目的 2
1.3系统控制的选择比较 2
1.4 PLC定义及简述 3
1.5 PLC的基本结构组成 4
1.6 PLC的发展趋势分析 6
2控制系统硬件的设计 7
2.1 病房呼叫控制系统控制的要求 7
2.2病房呼叫控制的系统组成 7
2.3 硬件选型 8
2.3.1 PLC选型 8
2.3.2触摸屏的选型 10
2.4本次系统设计的主要硬件清单 11
3病房呼叫控制系统PLC程序的编写 12
3.1病房呼叫的控制简述 12
3.2病房呼叫绘制控制流程图 12
3.3 病房呼叫配置I/O表 13
3.4 通过CAD软件绘制病房呼叫接线图 14
3.5程序编写 15
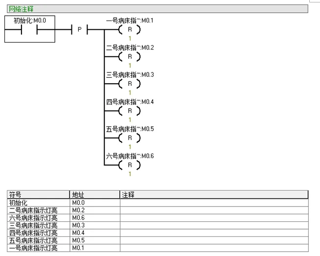
3.5.1梯形图编写 15
3.5.2病房呼叫程序语句表编写 26
3.6病房呼叫控制画面组态设计 32
4程序仿真 34
4.1环境要求 34
4.2程序调式 35
致 谢 36
参考文献 37
温馨提示:
1、题目前面的备注【字母数字编号】为本站整理分类的编号,与课题内容无关,请选题时忽视;
2、若题目上备注三维,则表示文件里包含三维源文件,由于三维组成零件数量较多,为保证预览截图的简洁性,本站将三维文件夹进行了打包。三维及CAD预览截图,均为本站电脑打开软件进行截图的,保证能够打开,下载原件超高清,下载后解压即可;
3、本站所有资源如无特殊说明,都需要本地电脑安装Office2007。图纸软件为AutoCAD,PROE,UG,SolidWorks,CATIA等;
4、本站所有图文资料仅供用户学习参考,不作为任何商用或其他用途;
5、本站不保证下载资源的准确性、安全性和完整性, 不包修改,不支持退换,同时也不承担用户因使用这些下载资源对自己和他人造成任何形式的伤害或损失;
6、 下载文件中如有侵权或不适当内容,请与我们联系,我们立即纠正。